CEIDEN
  • Inicio
  • ¿Quiénes somos?
    • Presentación
    • Organización
    • Miembros
    • Estrategia 2019-2021
    • Contactos Internacionales
  • Noticias
  • Boletines
  • Grupos de Trabajo
  • Contacto
Seleccionar página
Programa CAMP – España

Programa CAMP – España

Feb 19, 2026 | Grupos de Trabajo, Grupo Activos, Grupos de Trabajo, Programa CAMP, Programas

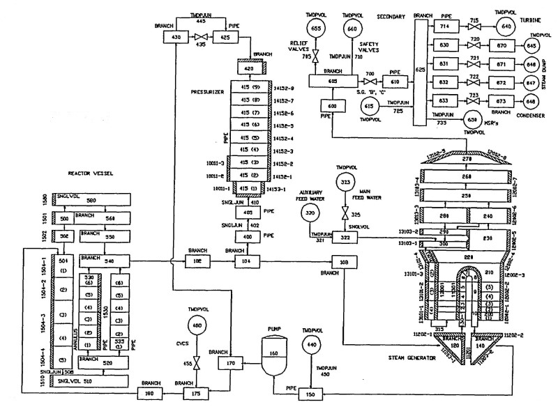
INTRODUCCIÓN Y ANTECEDENTES Un grupo considerable de organizaciones españolas, entre ellas el CSN, han promovido durante los últimos 30 años tareas encaminadas a la asimilación, mejora y aplicación de códigos termohidráulicos a las centrales nucleares españolas....